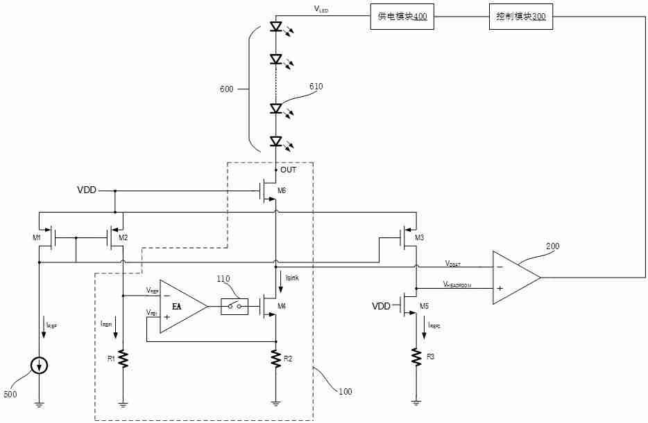
钰泰半导体股份有限公司一项名为“led驱动电路”的专利技术于2025年2月28日公开,申请公布号为cn119545600a。天眼查信息显示,该专利包含电流阱、比较器、控制模块、供电模块和采样电路等关键组件。
☞☞☞AI 智能聊天, 问答助手, AI 智能搜索, 免费无限量使用 DeepSeek R1 模型☜☜☜

该LED驱动电路设计巧妙,电流阱的阱电压能够跟随最小阱电压变化,并始终保持较小差距,有效降低功耗,提升驱动效率。其电流阱包含第一电阻、误差放大器、开关模块、第四晶体管、第六晶体管和第二电阻;采样电路则包括第一电流源、第一晶体管、第二晶体管、第三晶体管、第五晶体管和第三电阻。开关模块利用脉冲宽度调制信号实现周期性开关,控制第四晶体管的栅极与误差放大器输出端的连接;控制模块根据比较器输出信号向供电模块发送控制信号,从而调节供电模块的输出电压。
以上就是钰泰半导体“LED驱动电路”专利公布的详细内容,更多请关注php中文网其它相关文章!
Copyright 2014-2025 https://www.php.cn/ All Rights Reserved | php.cn | 湘ICP备2023035733号